what are you asking for it?
My e30 318is s52 swap thread
Collapse
X
-
-
-
Nice build up :)
I won the bidding on this :)
Did you had any luck on confirming the postage price from Detroit to Australia?
You can chuck an extra $100 on top of the postage price for any inconvenience or as another option you could keep the chip and injectors as I have an M52 OBD2 car.
I cant wait to have a charged bmw :pimp:Last edited by Maz; 05-13-2009, 04:16 PM.Comment
-
you again? what part of shipping to US and canada only did you not understand? i had to second chance it to the person you outbid!
Comment
-
k anyone ever had smoke coming out of there air filter when they crank over there car? it cranks over find, wont start, and im getting smoke. help needed
Comment
-
Smoke?
You might have a problem.
Is it blue? White? Green :-DPast Car : E30 S50 6 Speed 5 Lug 3.73
Current : Z3 S50 OBD2 (Smog Legal) 6 Speed BBS RN Dual Ear Diff
___________________________________________
BNB Designs
Engine Swaps, Fabrication, Innovation, General Repair
Richmond CA
Julian 848-248-8029
Comment
-
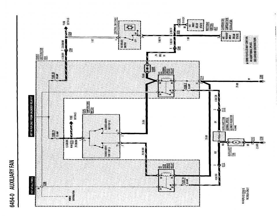
problem fixed! on to the net problem! my timing was out a mile, but now my aux fan doesnt kick on when it gets to hot, anyone have scematics for the temp sensor? or the one in the rad? maybe even the fan wiring, might be dead
Comment
-
sigpic
1990 E30 325ic (sold for more than I paid for it after 5 Years)
1995 E30 325e (in progress)
1987 E30 325is (totaled)
1990 E30 325i
1991 E30 318is M50 PWR
1996 E36 328ic
1997 Z3
2006 F150 Super Crew 5.4L 6.5' bed The work horse (need something to drag all these old BMW's home for resurrection.)Comment
-
Damn, didn't realize it was sideways. Oh will maybe it will help.sigpic
1990 E30 325ic (sold for more than I paid for it after 5 Years)
1995 E30 325e (in progress)
1987 E30 325is (totaled)
1990 E30 325i
1991 E30 318is M50 PWR
1996 E36 328ic
1997 Z3
2006 F150 Super Crew 5.4L 6.5' bed The work horse (need something to drag all these old BMW's home for resurrection.)Comment
-
you the man ill see if i can fifure something out, i dont even no what fuse it is, is there also a relay it might be?
Comment
-
I think it's fuse 11, but if it didn't work then your cluster wouldn't work. Just wire it to the AC fan wiring. Works like a charm and you can turn it on with the a/c button if you feel like it.1985 325e 2.8 Turbo VEMSComment
-
really how do i wire it to the ac fan? the ac fan is actually what use to come on when it was past half temp marker. ill check the fuse first. i wouldnt mind it being operated by the ac button
Comment
-
shes good to go now! i had the wires mixed up that plug into the sensor in the radiator! i even got it on the road and enjoying it! now its time for a top mount turbo
Comment
-
Glad you got it working. I jumped my fan relay to the k5 relay so that it runs when the car is on.sigpic
1990 E30 325ic (sold for more than I paid for it after 5 Years)
1995 E30 325e (in progress)
1987 E30 325is (totaled)
1990 E30 325i
1991 E30 318is M50 PWR
1996 E36 328ic
1997 Z3
2006 F150 Super Crew 5.4L 6.5' bed The work horse (need something to drag all these old BMW's home for resurrection.)Comment


Comment