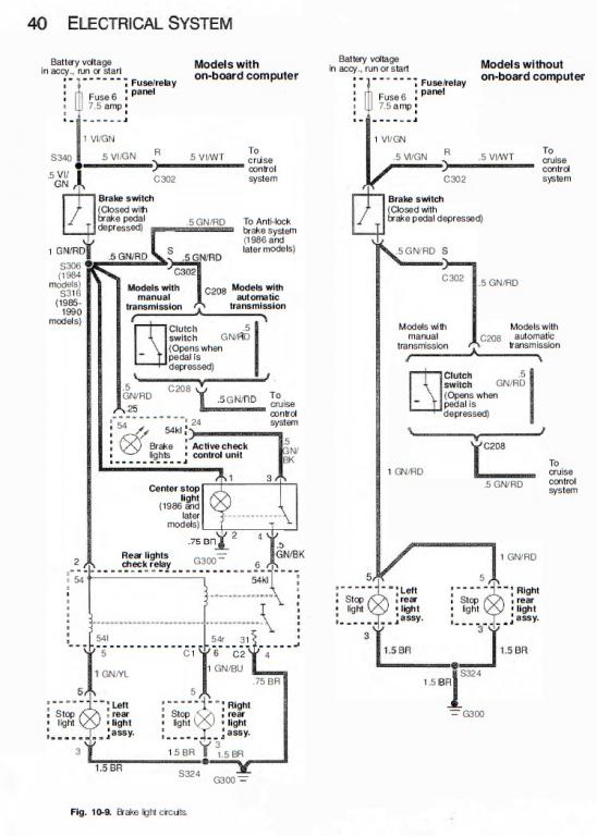
I accidentally tore a green and violet wire while installing the clutch pedal and brake pedal from a non airbag pedal box. I was swapping my 1991 325i from auto to a manual with parts from a 1987 325e. Now my brake light remains on. I recently managed to reconnect the wires but had to use some spare wire to makeup the torn area of the wire. It’s really difficult to get to and there’s only enough space for one hand and you barely visible see it behind all the wires. I used twist on wire connectors since the area was very tight and difficult to get to without removing the dash. The issue is the light remains on. Should I replace the brake switch light? I'll try to post the wiring diagram

Comment