So my girlfriend was driving the truck home the other day on the freeway and says it just died on her. I got there and it wouldn't crank over. Battery was at 11v. I figured the alternator or alternator excite circuit were toast. I tossed another battery in it to limp it the few miles home and it wouldn't fire off. Crap. Had it towed home and looked at it the next day. Wouldn't fire off ether. Pulled a plug to verify spark and got nothing. No spark, no fuel. Weird.
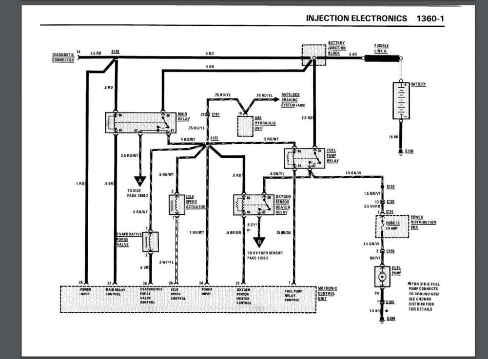
That's when I noticed the main relay was buzzing. I swapped it with my old m50's relay since it was the same dual output version and it did the same thing. Checked voltages. Pin 30 and 86 both have battery voltage. Awesome. Pin 85, that is supposed to be grounded through the ecu is hovering between 5 and 7 volts. wtf? I checked continuity on that wire to the ECM (pin 85 at the relay and pin 27 on the ECM) and got almost no resistance. Great. I checked to see if it's getting 12v from the ignition switch on pin 26 of the ecm and I am. So the ECM SHOULD be kicking on and supplying a ground for the main relay but it's only giving 5ish volts. Am I on the right track thinking the ecm is toast? How would that fry just driving down the freeway?
That's when I noticed the main relay was buzzing. I swapped it with my old m50's relay since it was the same dual output version and it did the same thing. Checked voltages. Pin 30 and 86 both have battery voltage. Awesome. Pin 85, that is supposed to be grounded through the ecu is hovering between 5 and 7 volts. wtf? I checked continuity on that wire to the ECM (pin 85 at the relay and pin 27 on the ECM) and got almost no resistance. Great. I checked to see if it's getting 12v from the ignition switch on pin 26 of the ecm and I am. So the ECM SHOULD be kicking on and supplying a ground for the main relay but it's only giving 5ish volts. Am I on the right track thinking the ecm is toast? How would that fry just driving down the freeway?

_(edited)_IMG_20200926_170054(2).jpg?width=1920&height=1080&fit=bounds)