Anyway, the exact scenario you mentioned in post 12 was fog light switch on, check control warning OFF until insertion of low beam fuses, and check control+dim low beams upon insertion. I get that right? What position was the headlight switch in? All the way out, or first click?
I will double check again and give my observations for both settings.
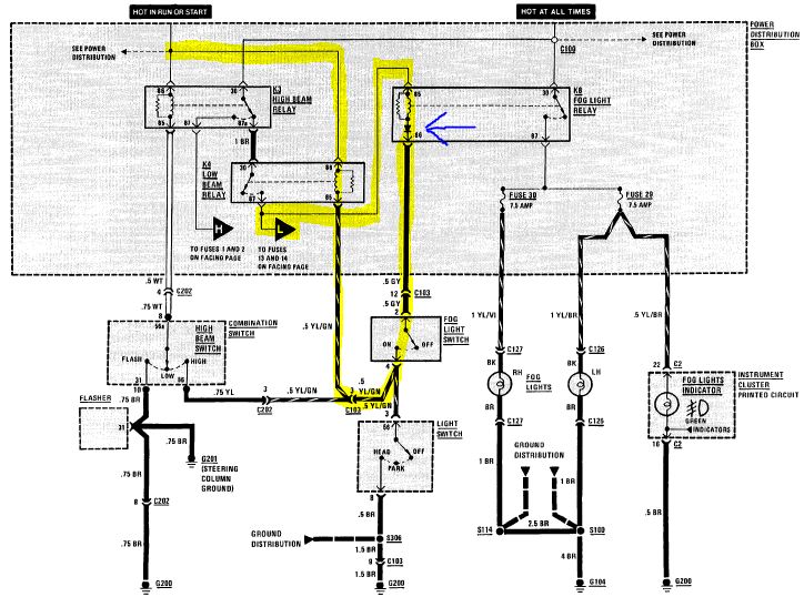
results -went through sequence test:
Headlight switch off---Fog switch on = Lows on dim. - no fogs
HL switch on half/park lights ---Fog switch on = lows on dim - no fogs
(K4 - light blue relay makes buzzing noise)
HL switch on full----Fog light switch on = Lows are normal. - no fogs
(K4 - light blue relay stops buzzing)
With the low beams on dimly, now that you know they go out with the fuses pulled, find out which relay(s) makes them turn off. K3, K4, and/or K8.
K4 relay -low relay buzzes but as soon as I remove K8 it stops - dim lows go out. - fog switch on
K8 relay -when I romove the dim lows also go out. - fog switch on
Also, which relays on your car have five pin sockets in the fusebox out of those three?[/quote]
K3 - 5 pin relay - chrome color - high beam relay
Will do. and let you know. thank you thank you for your patience and tremendous input.
I will double check again and give my observations for both settings.
results -went through sequence test:
Headlight switch off---Fog switch on = Lows on dim. - no fogs
HL switch on half/park lights ---Fog switch on = lows on dim - no fogs
(K4 - light blue relay makes buzzing noise)
HL switch on full----Fog light switch on = Lows are normal. - no fogs
(K4 - light blue relay stops buzzing)
With the low beams on dimly, now that you know they go out with the fuses pulled, find out which relay(s) makes them turn off. K3, K4, and/or K8.
K4 relay -low relay buzzes but as soon as I remove K8 it stops - dim lows go out. - fog switch on
K8 relay -when I romove the dim lows also go out. - fog switch on
Also, which relays on your car have five pin sockets in the fusebox out of those three?[/quote]
K3 - 5 pin relay - chrome color - high beam relay
Will do. and let you know. thank you thank you for your patience and tremendous input.



Comment