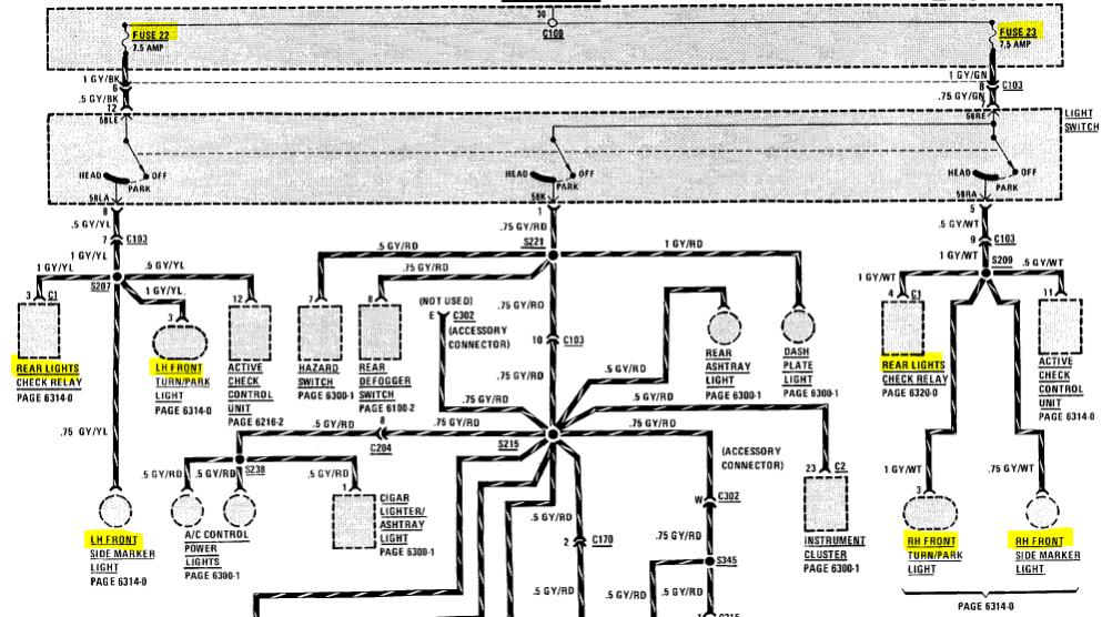
Hey r3v, I'm hoping someone on here can help me out. I ahve this weird problem. My left running lights on the car dont work. The front turnsignal and the rear light. Its just the left side of the car, the bulbs are fine, so I'm dumbfounded, does anybody know what's up??
Left side lights out
Collapse
X
-
Left side lights out

'73 2002 m20 turbo [sold] '87 rat rod 325is [couch modded] '91 vert [daily] '88 325is [spec build v1] '84 325 [spec build v2] '99 323i vert [sold]Tags: None -
editLast edited by Gregs///M; 04-13-2012, 12:26 PM.Owner - Bavarian Restoration
BMW and European Electronics Repair and Restoration
www.BavRest.com
My Feedback Thread
Our Facebook!
Follow our Instagram!
Comment
-
Erm, care to explain fuse 22 vs. fuse 23?This is incorrect advice. If the fuse was blown, non of the parking lights would work. The parking lights, left and right, share the same fuse. The only separation of left and right fuses for lighting is the headlights and high beams.
First measure the voltage at the lighting sockets that do not work. Verify if there is no power there. It could just be bad bulbs on that side of the car.
If not voltage, start looking for shorted insulation, charring marks, or damaged insulation. Start looking near the rear tail lights and inside the rubber boot that feeds wires into the trunk lid. Those commonly have insulation failure on many BMW's.-Dave
2003 Lincoln Towncar | 1992 BMW 325iC | 1968 Cadillac Deville


Need some help figuring out the ETM?Comment
-
My bad, incorrect advice. edited.Owner - Bavarian Restoration
BMW and European Electronics Repair and Restoration
www.BavRest.com
My Feedback Thread
Our Facebook!
Follow our Instagram!
Comment

Comment