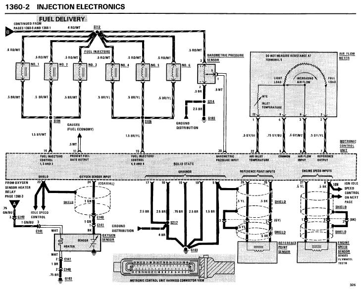
To check the wiring harness you ohm out the two injector control leads from the DME connector to the injector connectors (with all injectors disconnected). You have power to the injectors and spark, so the only things left that can cause the injectors not to fire are the engine harness or DME.
help! injectors not fireing
Collapse
X

Comment