what about this 3 prong adapter?
DIY-Independent Fogs with highs as well
Collapse
X
-
-
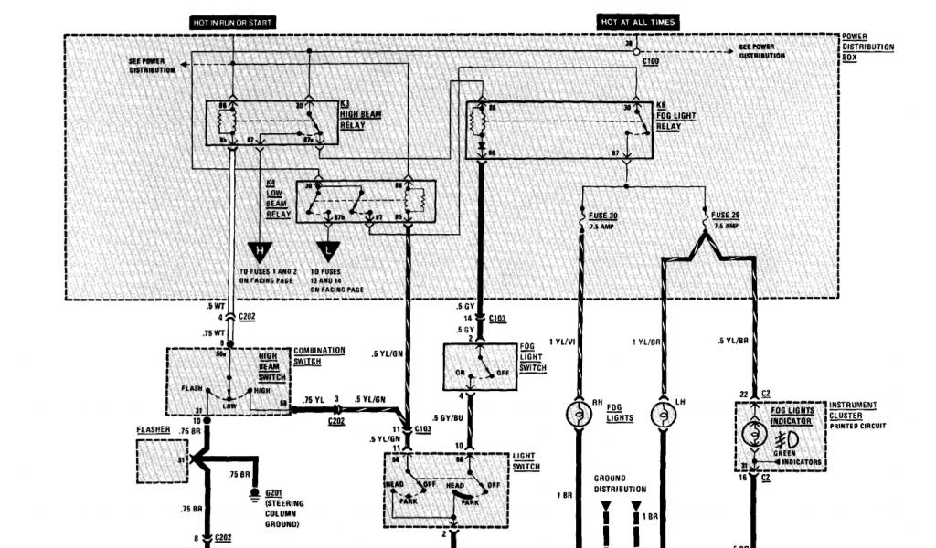
Below is how I wired up the fog lights for my 1986 325e. The yellow stuff is what I added, with a three-way switch and a relay. I removed the stock fog light switch as I'm using that slot for something else.
Note: Even though the K8 fog light relay itself is the same, the fusebox connections are wired differently in 1988 and up models. Check your wiring diagrams first!
One of the differences in 1988 and up models, is that pin-30 of the K8 fog light relay is NOT wired directly to C100 and thus is NOT Hot At All Times. All of the other modifications shown below can be the same, with just one difference. Instead of connecting pin-30 of the new relay (in yellow) to pin-30 of the K8 fog light relay as shown, connect it instead anywhere along the Hot At All Times wire leading between C100 and pin-30 of the K3 High Beam relay. Then everything should work the same as shown below for 1987 and earlier models.
I used a three-position switch to give me more options.
OFF - is obvious.
ON - The fog lights are ON. In the ON position, the fog lights stay on regardless of any other lights, high beam, low beam, park lights, or even no other lights at all.
ON with High Beams - In this position the fog lights only come on together with the High Beams, actuated by the dimmer switch. This was required by our rally regulations that say all "accessory lighting" must be routed through the dimmer switch so everything can be shut down simultaneously to low beams using the dimmer switch.
In either case the fog lights will only come on with the ignition switch in the run position. This way I can never accidentally forget to turn them off.
FoglightWiring1986E30
Comment
-
'89 325is S50 Track Montser
'04 X5 Daily/Tow Vehicle
http://www.avarestoration.com
http://www.myspace.com/brendanfiddle

Click here if you want to be my zombie slave...
http://www.youtube.com/user/Fidhle007
Comment
-
haha, what the hell does all of that mean, and why does the layout look different in this pdf file i downloaded?1991 325iC - Mauritsblau sumthin metallic blue. DEAD
1992 525i - Silber sumthin sumthin metallic- Rolling again, needs suspension/wheels/brakes/paint.... Fuck you A4S310R; BEAT YOU.
1989 325i - Cirrusblau Metallic sumthin sumthin-project - trying to clean up the interior(done), then the body, then a 5spd, then suspension, then..... - [Stolen :| ]
1991 325iC - Calypsorot Metallic
1994 540i - Granitsilber
Originally posted by scabzzzzI've had blunts cock in my mouth, but I'm not gay.Comment
-
so basically I'm connecting the 30 and 87 prongs on the low beam relay.
Would it be the same procedure on the high beam relay to have them stay on for the highs?Comment
-
I am sorry but what exactly are you all trying to do?
Do you want the fog lights to stay on all the time or what?
Sorry I'm a little confused.
1986 325es (69k) Garage Queen Buy It Now 10k;1986 325es (track rat) 2.7i How-To & 1.1/1.3Motronic UpGrade
1991 318is (daily driver) 1991 318is M42 Maintenance How-To;1989 325i (parts car)Comment
-
i want the fogs to turn on, whenever i hit the fog light switch...1991 325iC - Mauritsblau sumthin metallic blue. DEAD
1992 525i - Silber sumthin sumthin metallic- Rolling again, needs suspension/wheels/brakes/paint.... Fuck you A4S310R; BEAT YOU.
1989 325i - Cirrusblau Metallic sumthin sumthin-project - trying to clean up the interior(done), then the body, then a 5spd, then suspension, then..... - [Stolen :| ]
1991 325iC - Calypsorot Metallic
1994 540i - Granitsilber
Originally posted by scabzzzzI've had blunts cock in my mouth, but I'm not gay.Comment
-
^^^ thats what I am going to do, I will wire mine using the switch completely independent from any other lights. The only relay I will use will be hooked into the ignition so I can't leave them on by accident. Probably after Christmas I will have time to do this.
just look at that second wiring diagram and replace the headlight switch with an attachment to the ignition, more or less.Last edited by BimmerScreamer; 12-15-2008, 07:56 PM.Anything can be done
Comment
-
Ever get around to doing this?^^^ thats what I am going to do, I will wire mine using the switch completely independent from any other lights. The only relay I will use will be hooked into the ignition so I can't leave them on by accident. Probably after Christmas I will have time to do this.
just look at that second wiring diagram and replace the headlight switch with an attachment to the ignition, more or less.Your signature picture has been removed since it contained the Photobucket "upgrade your account" image.
My e30 thread...http://www.r3vlimited.com/board/showthread.php?t=120348Comment
-
-
this thread was teh funny.
i dont know the exact wiring and such of an e30, as i dont have one yet (its coming...dont worry), but i've done the independant thing in other makes and models.
the way that i've done it is to make the fogs usable as early as the parking lights come on.
since the marker lights and fog lights both use relays (at least in the cars i've done this on) the following adds no electrical load to the system, so no worries about fuses popping and such.
find the parkin light relay. find the signal in pin on the relay block (not the relay itself). strip a little wire skin off, wrap and solder a new wire onto that, then retape. run that new wire to the power in tab of the fog light switch. voila, anytime you pull the headlight switch to the marker position, the fog lights become usable. and being as the marker lights stay on with the headlights, the fogs are on for P/L/H, and can be turned off if not desired.
i just did a custom headlight harness for a 1987 crown vic restoration, so it was a lot easier to integrate the independant fog lights.Originally posted by random im messageneed to pretend to get some awesome wheels for my invisible cars so i can pimp hard in my dreams at night...Comment
-
BMW and Crown Vic's are probabbly the most opposite cars ever to compare. The foglight switch switches the relay ground not positive. Therefore running power to it will make the fog lights never turn on. The power side of the relay is built into the fuse box circuit board and goes directly to the low beam relay. Therefore there are no wires to cut and splice. Posted pics on the first page of this post but they were on AOL hometown which was shut down. I'll update them later.First: 1984 318i
Second: 1987 325
Third: 1987 325is
Current: 1990 325i (Soon To Be 335i)Comment
-
theory still applies though, just wire to accomodate.Originally posted by random im messageneed to pretend to get some awesome wheels for my invisible cars so i can pimp hard in my dreams at night...Comment



Comment